
时代超群新款热卖控制器DY-IS编辑及应用举例 例一: 参数要求:起跳频率 2.5KHZ, 升降速较快 , 间隙补偿为 0; 运行要求:以 2.9KHZ 的速度运行 98765 步,再以 15KHZ 的速度反向运行 8765 步,停止。
参数清单:(进入参设定状态修改)JF=02500,rS=H, CC=0000。 清序清单:(进入程序编辑状态) 00 SPEED 02900 ;给下面的运行赋值速度 2.9KHZ 01 G-LEN 00098765 ;电机正向运行 98765 步 02 SPEED 15000 ;给下面的运行赋值速度 15KHZ 03 G-LEN - 0008765;电机反向运行 8765 步 04 END ;程序结束 
例二: 参数要求:起跳频率 2 . 5 K H Z,升降速较慢。间隙补偿 为 12; 运行要求:启动时要求蜂鸣器响一短声后以 39KHZ 的速度 运行 1234567 步,使 3 个输出量为 101 状态,延时 55.9 秒后 使后二位输出状态为 11,程序在此处暂停,直到再次启动后使 用电机以同样的速度返回起始点的另一侧第 888 步的位置,到 位后发出一长声通知,结束。
参数清单:(进入参数设定状态修改)JF=02500,rS=L, CC=0012。 程序清单:(进入程序编辑状态) 00 OUT nnno ;使蜂鸣器响一短声 01 SPEED 39000 ;给下面的运行赋值速度 39KHZ 02 G-LEN 01234567 ;电机正向运行 1234567 步 03 OUT 101n ;使 3 个输出量为 101 状态 04 DELAY 0055900 ;延时 55.9 秒 05 OUT n11n ;使后二位输出状态为 11 06 PAUSE ;程序在此处暂停 07 GOTO-0000888 ;电机返回起始点的另一侧第 888 步的 位置 08 OUT nnn1 ;使蜂鸣器响一长声 09 END ;程序结束
例三: 运行要求:(参数设定省略)有一物体,从零点以 2.9KHZ 的速度向前运行 100 步(此点作为物体的参考点);在参考 点停止后输出 010;检测输入位,若 INI=0,电机同速度返回 零。若 INI ≠ 0,电机以 15KHZ 的速度再向前运行 10000 步后 使蜂鸣器短声报警;再以 35KHZ 的速度返回参考点。若这时 INI=0,则返回零点,否则继续按第一次的方式循环,以此类推。 要求返回零点后,蜂鸣器响长声报警。
程序清单:(进入程序编辑状态) 00 SPEED 02900 ;给下的运行赋值速度 2,9KHZ 01 G-LEN 00000100 ;电机向前运行 100 步 02 OUT 010n ;使输出状态为 010 03 SPEED 15000 ;INI ≠ 0,则赋值新的速度 15KHZ 04 G-LEN 00010000 ;再向前运行 1000 步 05 OUT nnn0 ;使蜂鸣器短声报警 06 SPEED 35000 ;给下面返回参考点的运行赋值速度 35KHZ 07 GOTO 00000100 ; 电机以 15KHZ 速度返回参考点 08 LOOP 03 00000 ;电机作无限循环,直到 INI=0 才返回 零点 09 SPEED 02900 ;赋值返回零点的速度 2.9KHZ 10 GOTO 00000000 ;电机以 2.9KHZ 速度返回零点 11 OUT nnn1 ;返回零点后蜂鸣器长声报 12 END ;程序结束
例四: 运行要求:(参数设定省略)某一物体从零点处以高速 39KHZ 向前运行直到碰到前方的行程开关,再同速返回至零点 处,结束。(假设此系统的起跳频率为 500HZ,零点至接近开 关的距离大于 100000 步,小于 100010)。 设计分析:此运动的位移量并不知道其精确值,而只是知道一个大概范围(属于未知变量控制)。我们采用中断操作解 决这一问题。我们把行程开关连接至 ( 限位 A)A 操作端口,由 于中断操作时电机降速停止,如果以高速直接运行至行程开关, 必然会关生过冲,为了避免过冲,我们采用先高速后低速(低 速低于起跳频率)。
参数设定:(进入参数设定状态改变)设定 ( 限位 A)A 操 作入口地址 nA=04,其他参数略。 程序清单:(进入程序编辑状态) 00 SPEED 39000 ;赋值速度 39KHZ 01 G-LEN 0099000 ;先高速接近,但不能碰上行程开关 02 SPEED 00400 ;低速值频率要低于起跳频率 03 G-LEN 07999999 ;任意设置一个大位移量去接确行程 开关 04 SPEED 39000 ;( 限位 A)A 操作入口,赋值回零速度 39KHZ 05 GO-AB-A ;按反方向,运行相同位移量,回零 06END ; 程序结束  例五: 运行要求:(参数设定省略)某一物体在两个行程开关之 间(A---B)往复运动。A、B 之间的距离大于 100000 步,小于 100010,起始位置随机(但要求先移动到 A 点)往返次数 800 次后停在 A 点,蜂鸣器长声报警表示结束。要求计数器显示往复次数,运行速度 20KHZ,起跳频率为 500HZ, 。 设计分析:由于起始位置为坐标零点,假设零点至 B 点为 正位移、零点到 A 为负位移,此运动和例四一样属于未知变量 控制。 参数设定:(进入参数设定状态)设定 ( 限位 A)A 操作入 口地址 n4=03、( 限位 B)B 操作入口地址 n8=09,其他参数略。
程序清单:(进入程序编辑状态录入程序,运行程序前, 把控制器设定为计数显示方式) 00 CNT-0 ;计数器清零 01 SPEED 00400 ;赋值速度 400HZ(低于起跳频率 500HZ, 以保证在行程开关处不过冲) 02 G-LEN —7999999 ;先以低速向 A 运动,直到碰到行程 开关 A 03 CNT-1 ;( 限位 A)A 操作入口,讲数器加 1 04 J-CNT 00 800 ;往复次数到 800 次,转移;不到 800 次, 运行下一条指令 05 SPEED 20000 ;赋值速度 20KHZ 06 G-LEN 0099000 ;以高速 20KHZ 向 B 点运行 07 SPEED 00400 ;低速值要低于起跳频率 08 G-LEN 07999999 ;快到 B 点时,改为低速去接触 B 点 行程开关 09 SPEED 20000 ;( 限位 B)B 操作入口,赋值速度 20KHZ 10 G-LEN —0099000 ;以高速 20KHZ 向 A 点运行11 SPEED 00400 ;低速值要低于起跳频率 12 G-LEN —07999999 ;快到 A 点时,改为低速去接触 A 行程开关 13 OUT NNN1 ;往复次数己到 800 次,蜂鸣器长声报警 14 END ;程序结束
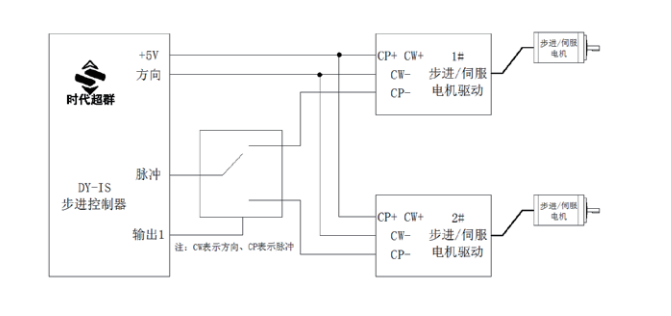
例六:一台 DY-IS 控制器分时控制二台步进电机控制器 运行要求: 二台步进电机不同时工作,1 # 电机以 7KHZ 的速度运行 7777 步,停止 1 秒后,2 # 电机以 8KHZ 的速度运 行 8888 步,停止 5 秒,再分别以 9KHZ 的速度返回零点,结束。
设计分析:由于二台步进电机不同时工作,我们可以用一 个单刀双掷小继电器来切换 CP 脉冲,如果要求切换很快,可 以选用电子开关。用控制器的输出口(DC24V)作为控制端。 参数设定:(进入参数设定状态)本例省略。 
程序清单: 00 OUT ONNN ;把 CP 信号切换至 1# 电机(本例用 OUT1 作为切换控制端)01 SPEED 07000 ;为 1# 电机赋值速度 7KHZ 02 G-LEN 777 ;1# 电机运行 777 步 03 OUT 1NNN ;先把 CP 信号切换至 2# 电机 04 DELAY 1000 ;再延时 1 秒 05 SPEED 08000 ;为 2# 电机赋值速度 8KHZ 06 G-LEN 8888 ;2# 电机运行 8888 步 07 OUT 0NNN ;把 CP 信号切换至 1# 电机 08 DELAY 5000 ;延时 5 秒 09 SPEED 09000 ;为 1# 和 2# 电机赋值回零速度 9KHZ 10 G-LEN —7777 ;1# 电机先回零 11 OUT 1NNN ;把 CP 信号切换至 2# 电机 12 DELAY 0500 ;延时 0。5 秒(主要考虑继电器切换时间) 13 G-LEN —8888 ;2# 电机回零 14 END ;程序结束 
例七:DY-IS——更先进的自动制袋机控制器 系统配置:DY-IS 控制器二相步进电机 130BYG250A、驱动 器、可选配 AC220A 隔离变压器。压轮周长 200MM。操作面板除 了 DY-IS 以外,还配有:1、有效 / 无效按键(为自锁按键): 当此键按下后才能启动。 电机运行;在此键抬起状态,即使有光电开关信号,电机 也不动作。2、印刷 / 定长选择按键(为自锁按键):按下为印 刷方式;抬起为定长方式。运行要求:我们以袋长 500MM 为例,在定长方式下,每启 动一次,高速运行 500MM。在印刷方式下,每启动一次,先高 速运行 480MM,再改为低速运行去寻找色标,找到色标立即停车。 如果运行了 510MM,仍未找到色标,则认为是故障运行,马上 停车报警(短声 100 次)。另外要求切纸 5 万张,则长声报警 10 次。这时计数器需清零重新开始。在控制按键中,有计数器 清零按键 [ ∨ ] 和计数器存储键 [ > ],可随时使用。 设计分析:以二相电机为例,使驱动器工作在 20 细分状态, 这时的步距角为 0。09 度,脉冲当量为:每毫米 20 个 CP 脉冲。 参数设定:(进入参数设定状态) JF=1000,RS=H,CC=0,HL=10,HF=1000,BF=1000, NA=12,NB=00 上述参数可以根据具体的制袋机有所调整。 说明:我们提供的程序可能和您的要求有些出入,但我们 会免费帮您设计您满意的程序和硬件配置! 程序清单:(控制器上电后,使其显示方式为计数方式)

程序清单: 00 J-BIT 18 1 1 ;如果有效 / 无效按键为无效状态(未 按下,1N1=1),则程序返回 01 SPEED 28000 ;假设高速运行速度 28KHZ 02 J-BIT 05 2 0 ;如果印刷 /定长按键为印刷方式(按下, 1N2=0),则转至 05 行程序 03 G-LEN 10000 ;在定长的方式下,电机运行500MM(10000 步) 04 JUMP 12 ;转至第 12 行程序 05 G-LEN 9600 ;在印刷方式下,电机先高速运行 480MM (9600 步) 06 SPEED 1000 ;假设低速寻找色标时的速度为 1KHZ 07 G-LEN 600 ;以低速运行去寻找色标,如找到则转入 (限 位 A)A 操作入口 08 OUT NNN0 ;运行510MM,仍未找到色标,则短声报警(100 次) 09 DELAY 200 ;延时 0。2 秒 10 LOOP 07 100 ;短声报警 100 次 11 JUMP 18 ;转至 12 CNT-1 13 J-CNT 15 50000 14 JUMP 18 15 OUT NNN1 16 DELAY 200 17 LOOP 07 10 18 END 
例八:DY-IS——更先进的自动切分机控制器 系统配置:DY-IS 控制器、两相步进电机 130BYG250A(或 三相 130BC3100A)、驱动器、可选配 AC220A 隔离变压器。压轮 周长 200mm。操作面板除了 DY-IS 以外,还配有:1、有效 / 无 效按键(自所按键)。当此按键按下后才能启动电机运行;在 此按键抬起状态,即使有光电开关信号,电机也不动作。 运行要求:我们切纸长度 500mm 为例,每启动一次,高速 运行 500mm。另外要求切纸 5 万张,则长声报警 10 次。这时 计数器需清零重新开始。在控制按键中,有计数器清零按键 [∨ ] 和计数器存储键 [ > ],可随时使用。 设计分析:以二相电机为例,使驱动器工作在 20 细分状态, 这时的步距角为 0。09 度,脉冲当量为:每毫米 20 个 CP 脉冲。 参数设定:(进入参数设定状态) JF=1000,RS=H,CC=0,HL=10,HF=1000,BF=1000, NA=00,NB=00 上述参数可以根据具体的制袋机有所调整。 
说明:我们提供的程序可能和您的要求有些出入,但我们 会免费帮您设计您满意的程序和硬件配置! 程序清单:(控制器上电后,使其显示方式为计数方式) 00 J-BIT 09 1 1 ;如果有效 / 无效按键为无效状态(未 按下,1N1=1),则程序返回 01 SPEED 28000 ;假设高速运行速度 28KHZ 02 G-LEN 10000 ;电机运行 500MM(10000 步) 03 CNT-1 ;计数器加 1 04 J-CNT 06 50000 ;计数器 =5 万,转至长声报警 10 次 05 JUMP 09 ;计数值不到 5 万,转至结束 06 OUT NNN1 ;计数值已到 5 万,长声报警 10 次 07 DELAY 200 ;延时 0.2 秒 08 LOOP 07 10 ;长声报警 10 次 09 END 
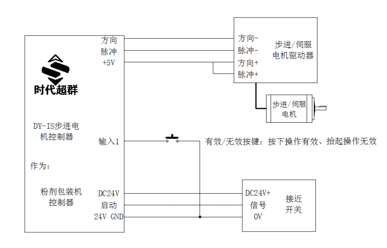
例九:DY-IS——更先进的粉剂包装控制器 系统配置:DY-IS 控制器、两相步进电机 110HBP165AL4- TK0(或三相 110HCY280AH3-TK0)、驱动器,操作面板除了 DYIS 以外,还配有:1、有效 / 无效按键(自所按键)。当此按 键按下后才能启动电机运行;在此按键抬起状态,即使有光电 开关信号,电机也不动作。 运行要求:我们以主轴运行速度每秒 2 圈为例,主轴每转 1 圈,启动步进电机一次,步进电机要在 0.25 秒内带动蜗杆旋转一周。要求包装 5 万袋,则长声报警 10 次。这时计数器需 清零重新开始。在控制按键中,有计数器清零按键 [ ∨ ] 和计 数器存储键 [ > ],可随时使用。 
设计分析:以二相电机为例,使驱动器工作在 20 细分状态, 这时的步距角为 0。09 度,脉冲当量为:步进电机每运行一周 需 4000 个 CP 脉冲。 参数设定:(进入参数设定状态) JF=1000,RS=H,CC=0,HL=10,HF=1000,BF=1000, NA=00,NB=00 上述参数可以根据具体的切分机有所调整。 说明:我们提供的程序可能和您的要求有些出入,但我们 会免费帮您设计您满意的程序和硬件配置! 程序清单:(控制器上电后,使其显示方式为计数方式) 00 J-BIT 09 1 1 ;如果有效 / 无效按键为无效状态(未 按下,1N1=1),则程序返回01 SPEED 38000 ;假设高速运行速度 38KHZ 02 G-LEN 4000 ;电机运行一周(4000 步) 03 CNT-1 1 ;计数器加 1 04 J-CNT 06 50000 ;计数器 =5 万,转至长声报警 10 次 05 JUMP 09 ;计数值不到 5 万,转至结束 06 OUT NNN1 ;计数值已到 5 万,长声报警 10 次 07 DELAY 200 ;延时 0.2 秒 08 LOOP 07 10 ;长声报警 10 次 09 END 联系人:王工18501531992
|